服务品牌






















首页
> 维修技术资料
精创MTC-6040-1说明书
管理者菜单设置:
当同时按住“▲”“tS”键给控制器上电,控制器则进入管理者菜单设置,在管理者菜单设置中,湿度显示窗
显示的菜单项,温度显示窗显示的是当前菜单项的设定参数值,此时按“▲”“▼”键调整参数值,使用确认键进行 参数的保存和下一菜单项的切换。当切换到最后的菜单项时,再按确认键则切换到第一个菜单项,即可以循环设置。 当30秒无按键操作时,控制器保存所有的更改并推出设定状态。
在关机状态下,按电源键超过三秒可以开启控制器;在开机状态下,按电源键超过三秒可以关闭控制器。
在压缩机工作时,压缩机工作指示灯亮,在压缩机延时状态时,压缩机指示灯闪烁,压缩机非工作状态下,压缩 机指示灯灭。
键盘锁:当控制器30秒无操作时,按键自动锁定。若处于设置状态时,则保存设置参数后返回正常工作状态并锁
定按键。按键锁定后,长按确认键超过10秒解除按键锁。开机键盘默认为锁定状态。
五 、菜单描述
控制器参数管理菜单
温度传感器校正温度
校正温度传感器的误差。
显示的温度等于测量温度的实际值加上校正的数值。
湿度传感器校正湿度
校正湿度传感器的误差。
显示的湿度等于测量湿度的实际值加上校正的数值。
压缩机开机延时启动
当压缩机初次启动时,需要延长时间才能启动。
高温报警设置
当测量温度高于设定温度+回差超过设定的高温报警设定值且持续温度报警延时时间后才能够进行报警。报警时 温度和Ht交替显示。
低温报警设置
当测量的温度低于设定温度超过低温报警设定值且持续温度报警延时时间后才能够报警。报警时温度和Lt交替显示。 开机报警延时
初始上电后至允许出现超限温度报警之间的延时时间。
报警延时
出现超限温度至报警之间的延时时间。
高湿报警设置
当测量湿度高于设定的高湿报警设置值且持续湿度报警延时时间后才能够进行报警。报警时湿度和Hr交替显示。 低湿报警设置
当测量的湿度低于设定的低湿湿度设定值且持续湿度报警延时时间后才能够报警。报警时湿度和Lr交替显示。 湿度报警延时
出现超限湿度至报警之间的延时时间。
压机开机延时
压缩机停机至下次开机之间的最短时间。
湿度控制方式
0:湿度不控制
1:除湿
除湿入条件:当前湿度大于T10(湿度控制设定值)时,压缩机工作
除湿停止条件:当前湿度小于T10-T11(湿度控制回差)或当前温度值小于制冷温度设定值+除湿终止温差(需增加 参数项)时压缩机停止工作。
其中除湿终止温差-5℃~5℃可调。
第三继电器功能:加热。
加热丝受温度控制,220V输出。需增加加热启动温差及加热停止温差参数项。
加热丝启动条件:当前制冷温度设定值-加热启动温差。
加热丝停止条件:(当前制冷温度设定值-加热启动温差)+加热停止温差。
加热启动温差及加热停止温差都为-20℃~20℃可调。
风机开启条件:
1.制冷和除湿时的风机启动受T1、T2控制
2.加热时的风机延时另外增加参数项:加热风机延时开,与加热风机延时关。时间0~240s可调。
若加热的风机延时与制冷或除湿的风机延时冲突,则风机延时开以谁先要求开则开,风机延时关以谁后要求关则关为准。 3.除霜时风机开,无延时。
压缩机控制条件:
开机条件:
当测量到的温度高于制冷设定温度加上回差温度的值,且压机延时也已满足,或当前湿度值高于T10,压缩机继电器闭合。 停机条件:
当测量到的温度低于制冷设定的温度,或满足除湿停止条件,压缩机继电器断开。
湿度修正:
1、首次上电,湿度显示测量值;如果此时测量值超限,则以当前实测值为基准开始修正;
2、如果湿度正在上升,并高于或等于高湿报警值- 7:
则湿度从高湿报警值 - 7 开始进行修正,以后每6 S湿度增加0.1%RH,直至达到当前测量值(如果不显示小数,则每60s 温度增加1%RH),如果湿度开始下降,且测量值低于显示值,则显示最新测量值,否则继续修正过程。
24、如果湿度正在下降,并低于或等于低湿报警值 + 7:
温度从A2 + 3 开始进行修正,以后每6S湿度减小0.1%RH,直至达到当前测量值(如果不显示小数,则每60s温度减小 1%RH),如果湿度开始回升,且最新测量值高于显示值,则显示最新测量值,否则继续修正过程。
增加湿度修正使能参数项,见参数表
除霜:
除霜时压缩机停机,风机开。
除霜进入条件:控制器累计运行时间大于或等于除霜周期T21且当前温度小于或等于制冷设定温度-除霜启动温差(T23)。
除霜停止条件:除霜时间大于T22或当前温度大于除霜终止温度T24。
滴水时间为除霜结束后,压缩机仍不运行,进入滴水时间。
除霜后如果有高温或高湿报警,不报警,经过除霜后报警屏蔽时间(T27)后再报警
除霜显示: T25为0时,温度和df交替显示。T25为1时,显示除霜前的温度和湿度。
恢复正常显示条件:除霜结束后,测量温度等于或低于设定温度或经过T27时间后。T25为2时温湿度窗口显示df 恢复正常显示的条件:除霜结束后,测量温度等于或低于设定温度或经过T27时间后。
除霜时增加加热丝使能参数项,当T28为0时,除霜时加热丝不启用。当T28为1时,除霜时加热丝强制开启,不受T15、 T16控制,除霜结束后受T15、T16控制。
注:除霜时风机开,无延时。
除湿参照湿度
当测量湿度低于T29(除湿参照湿度)温度低于开机温度时,压缩机停止。
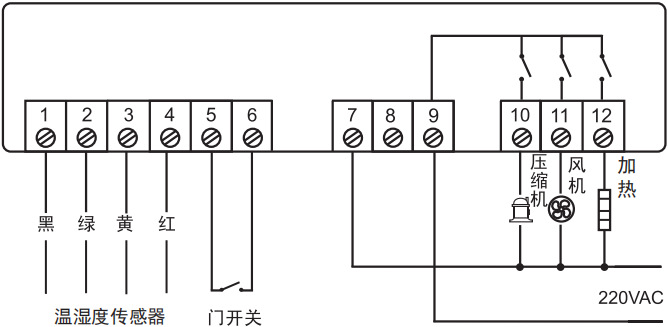
六、接线图

责任编辑:admin
您可能对下面TAG标签里的内容感兴趣: 『精创』『说明书』『温控器』
上一篇:冷库温控器精创MTC-6020使用说明书,MTC6020故障代码表
下一篇:冷库用精创电流保护器/过载保护器/相序保护器CP-6000使用说明书,CP-6000故障代码显示E1 E2 E3含义
> > > 返回<维修技术资料>列表页
冷库温控器精创MTC-6040使用说明书,MTC6040故障代码表
发布时间:2025-07-16
作者:admin
文章来源:未知
点击次数:
【我们是深圳冷库冻库等制冷设备的专业安装维修商,服务电话:28188520,深圳各区各街道均可提供上门检修服务。我们致力于全深圳市工厂、餐厅、仓库等各行各业的各种大小保鲜库、冷冻库的设计、安装、维修等,真诚服务于每一位有意向的客户!】
精创MTC-6040-1说明书
1、功能概述
应用于对温度湿度进行控制的场合,可进行制冷、湿度、风机、灯光等负载的自动控制。
2、技术要求
一、工作条件
1 工作电压:220-240VAC,50~60Hz;
2 压机继电器触点容量:16A;风机继电器触点容量:7A;
3 工作环境温度: -15℃~60℃。
二、功能、安全要求
1、温度测量范围: -30℃,显示最小分辨率0.1;测量精度:±1.0℃;
湿度显示范围:0%RH~100RH%,显示分辨率为1;测量精度:±3%RH(25℃)
2、安全符合GB4706.1-2005标准要求。
三、显示板及按键介绍
按键自上到下,自左到右依次为:电源开关键;设置键;报警消音键,确认键;上调键,下调键。用于对控 制器的操作。
四、控制器参数及操作
控制器在正常情况下显示测量的温度和测量的湿度,上方大的温度显示窗显示测量到的温度,下方小一些的湿 度显示窗显示测量到的湿度。当温度传感器故障时显示“E1”。湿度传感器故障时显示”E2”,1参数设置方法设置控制温度
正常工作状态情况下,按设置键超过三秒再松开,压缩机控制温度设置“设定温度”指示灯亮;温度显示窗
显示的是当前开机控制温度,湿度显示窗显示“SEt”此时按“▲”“▼”可以上调和下调压缩机停机控制温度,
当调整到合适的期望值时,按下确认键进行确认,控制器对设定的压缩机控制温度进行保存,进入压缩机回差温度 的 设置状态,此时压缩机温度回差设置“回差”灯亮,温度显示区显示的是压缩机回差温度, 湿度显示窗显示
“Hy”。此时按“▲”“▼”可以上调和下调压缩机回差温度,当调整到合适的期望值时,按下确认键进行确认,
控制器对设定的回差进行保存,进入校正设置状态,此时“校正设置”灯亮,温度显示区显示的是校正温度, 湿度 显示窗显示“ot”。此时按“▲”“▼”可以上调和下调校正温度,当调整到合适的期望值时,按下确认键进行确 认,控制器将温度校正值保存,进入湿度校正值得设置状态,此时湿度校正灯亮,温度显示区显示的是湿度校正值, 适度显示窗显示“oh” ,此时按 “▲”“▼”可以上调和下调校正湿度,当调整到合适的期望值时,按下确认键 进行确认,控制器将温度校正值保存,进入温度高温报警设置,“温度高温报警”指示灯亮,温度显示区显示的当 前温度高温报警相对温度值,湿度显示区显示“ALU”;此时按 “▲”“▼”可以上调和下调温度高温报警相对值, 当调整到合适的期望值时,按下确认键进行确认,控制器将温度高温报警值保存,进入低温报警设定值设置状态,
温度显示区显示当前低温设定值,湿度显示区显示“ALL”,此时按“▲”“▼”可以调整低温报警设定值,当调整 到合适的期望值时按下确认键进行确认,控制器将低温报警设定值保存,控制器保存设定的值并返回正常工作状态。 温度设置范围: -10.0~50.0;
应用于对温度湿度进行控制的场合,可进行制冷、湿度、风机、灯光等负载的自动控制。
2、技术要求
一、工作条件
1 工作电压:220-240VAC,50~60Hz;
2 压机继电器触点容量:16A;风机继电器触点容量:7A;
3 工作环境温度: -15℃~60℃。
二、功能、安全要求
1、温度测量范围: -30℃,显示最小分辨率0.1;测量精度:±1.0℃;
湿度显示范围:0%RH~100RH%,显示分辨率为1;测量精度:±3%RH(25℃)
2、安全符合GB4706.1-2005标准要求。
三、显示板及按键介绍
按键自上到下,自左到右依次为:电源开关键;设置键;报警消音键,确认键;上调键,下调键。用于对控 制器的操作。
四、控制器参数及操作
控制器在正常情况下显示测量的温度和测量的湿度,上方大的温度显示窗显示测量到的温度,下方小一些的湿 度显示窗显示测量到的湿度。当温度传感器故障时显示“E1”。湿度传感器故障时显示”E2”,1参数设置方法设置控制温度
正常工作状态情况下,按设置键超过三秒再松开,压缩机控制温度设置“设定温度”指示灯亮;温度显示窗
显示的是当前开机控制温度,湿度显示窗显示“SEt”此时按“▲”“▼”可以上调和下调压缩机停机控制温度,
当调整到合适的期望值时,按下确认键进行确认,控制器对设定的压缩机控制温度进行保存,进入压缩机回差温度 的 设置状态,此时压缩机温度回差设置“回差”灯亮,温度显示区显示的是压缩机回差温度, 湿度显示窗显示
“Hy”。此时按“▲”“▼”可以上调和下调压缩机回差温度,当调整到合适的期望值时,按下确认键进行确认,
控制器对设定的回差进行保存,进入校正设置状态,此时“校正设置”灯亮,温度显示区显示的是校正温度, 湿度 显示窗显示“ot”。此时按“▲”“▼”可以上调和下调校正温度,当调整到合适的期望值时,按下确认键进行确 认,控制器将温度校正值保存,进入湿度校正值得设置状态,此时湿度校正灯亮,温度显示区显示的是湿度校正值, 适度显示窗显示“oh” ,此时按 “▲”“▼”可以上调和下调校正湿度,当调整到合适的期望值时,按下确认键 进行确认,控制器将温度校正值保存,进入温度高温报警设置,“温度高温报警”指示灯亮,温度显示区显示的当 前温度高温报警相对温度值,湿度显示区显示“ALU”;此时按 “▲”“▼”可以上调和下调温度高温报警相对值, 当调整到合适的期望值时,按下确认键进行确认,控制器将温度高温报警值保存,进入低温报警设定值设置状态,
温度显示区显示当前低温设定值,湿度显示区显示“ALL”,此时按“▲”“▼”可以调整低温报警设定值,当调整 到合适的期望值时按下确认键进行确认,控制器将低温报警设定值保存,控制器保存设定的值并返回正常工作状态。 温度设置范围: -10.0~50.0;
| 参数显示 | 描述 | 最小值 | 最大值 | 单位 | 默认值 | 备注 |
| SET | 温度设定值 | 2 | 20 | oC | 14 | 压缩机停机温度 |
| HY | 回差 | 0.1 | 15.0 | oC | 0.5 | 压缩机开、停机温度差 |
| OT | 温度校正 | -10.0 | 10.0 | oC | 0.0 | 温度测量值与显示控制值的差异补偿 |
| OH | 湿度校正 | -10 | 10 | %RH | 0 | 湿度测量值与显示控制值的差异补偿 |
| ALU | 高温报警相对值 | 0 | 25 | oC | 6 | 相对于设定温度+回差所高出的温度报警差值 |
| ALL | 低温报警设定值 | 0 | 25 | oC | 6 | 相对于设定温度所低于的温度报警差值 |
当同时按住“▲”“tS”键给控制器上电,控制器则进入管理者菜单设置,在管理者菜单设置中,湿度显示窗
显示的菜单项,温度显示窗显示的是当前菜单项的设定参数值,此时按“▲”“▼”键调整参数值,使用确认键进行 参数的保存和下一菜单项的切换。当切换到最后的菜单项时,再按确认键则切换到第一个菜单项,即可以循环设置。 当30秒无按键操作时,控制器保存所有的更改并推出设定状态。
在关机状态下,按电源键超过三秒可以开启控制器;在开机状态下,按电源键超过三秒可以关闭控制器。
在压缩机工作时,压缩机工作指示灯亮,在压缩机延时状态时,压缩机指示灯闪烁,压缩机非工作状态下,压缩 机指示灯灭。
键盘锁:当控制器30秒无操作时,按键自动锁定。若处于设置状态时,则保存设置参数后返回正常工作状态并锁
定按键。按键锁定后,长按确认键超过10秒解除按键锁。开机键盘默认为锁定状态。
五 、菜单描述
控制器参数管理菜单
| 参数 | 描述 | 最小值 | 最大值 | 单位 | 默认值 | |
| T1 | 风机延迟压机启动时间 | 00 | 240 | s | 60 | |
| T2 | 风机延后压机停止时间 | 00 | 240 | s | 60 | |
| T3 | 开机报警延时 | 0 | 60 | 小时 | 10 | |
| T4 | 温度报警延时 | 0 | 60 | 分钟 | 15 | |
| T5 | 高湿报警设置湿度 | T6 | 99 | %RH | 75 | |
| T6 | 低湿报警设置湿度 | 0 | T5 | %RH | 10 | |
| T7 | 湿度报警延时 | 0 | 200 | 分钟 | 15 | |
| T8 | 压缩机开机延时 | 0 | 15 | 分钟 | 3 | |
| T9 | 门开关报警延时 | 0 | 15 | 分钟 | 5 | |
| T10 | 湿度控制设定值 | 10 | 99 | %RH | 70 | |
| T11 | 湿度控制回差 | 1 | 50 | %RH | 10 | |
| T12 | 湿度控制模式 | 0 | 1 | 1 | 1 |
0:无湿度控制 1:除湿 |
| T13 | 第三继电器功能 | 0 | 1 | 1 | 1 |
0:不加热 1:加热 |
| T14 | 第三继电器加热功能 | 0 | 1 | 1 | 1 |
0:电源按键无效; 1:电源按键有效 |
| T15 | 加热进入温差 | -20 | 20 | ℃ | -3 | |
| T16 | 加热停止温差 | -20 | 20 | ℃ | 1 | |
| T17 | 除湿停止温差 | -5 | 5 | ℃ | -3 | |
| T18 | 加热风机延时启动 | 0 | 240 | S | 0 | |
| T19 | 加热风机延时关闭 | 0 | 240 | S | 60 | |
| T20 | 湿度修正使能 | 0 | 1 | -- | 1 |
0:无湿度修正 1:带湿度修正 |
| T21 | 除霜周期 | 00 | 199 | 小时 | 0 | 0:无化霜 |
| T22 | 除霜时间 | 00 | 120 | 分钟 | 30 | |
| T23 | 除霜启动温差 | -5 | 5 | ℃ | 0 | |
| T24 | 除霜终止温度 | 0 | 20 | ℃ | 20 | |
|
T25 |
除霜显示 |
0 |
2 |
RH% |
1 |
0:除霜时测量温度与除霜代 码df交替显示 1:显示除霜前的温度和湿度 2:除霜时温度窗口和湿度窗 口显示df |
| T26 | 滴水时间 | 0 | 15 | 分钟 | 2 | |
| T27 | 除霜后报警屏蔽时间 | 0 | 120 | 分钟 | 20 | |
| T28 | 除霜时加热丝启动 | 0 | 1 | -- | 0 |
0:除霜加热丝不启动 1:除霜加热丝强制启动 |
| T29 | 除湿参照湿度 | 10 | 90 | RH% | 40 | 除湿终止湿度 |
校正温度传感器的误差。
显示的温度等于测量温度的实际值加上校正的数值。
湿度传感器校正湿度
校正湿度传感器的误差。
显示的湿度等于测量湿度的实际值加上校正的数值。
压缩机开机延时启动
当压缩机初次启动时,需要延长时间才能启动。
高温报警设置
当测量温度高于设定温度+回差超过设定的高温报警设定值且持续温度报警延时时间后才能够进行报警。报警时 温度和Ht交替显示。
低温报警设置
当测量的温度低于设定温度超过低温报警设定值且持续温度报警延时时间后才能够报警。报警时温度和Lt交替显示。 开机报警延时
初始上电后至允许出现超限温度报警之间的延时时间。
报警延时
出现超限温度至报警之间的延时时间。
高湿报警设置
当测量湿度高于设定的高湿报警设置值且持续湿度报警延时时间后才能够进行报警。报警时湿度和Hr交替显示。 低湿报警设置
当测量的湿度低于设定的低湿湿度设定值且持续湿度报警延时时间后才能够报警。报警时湿度和Lr交替显示。 湿度报警延时
出现超限湿度至报警之间的延时时间。
压机开机延时
压缩机停机至下次开机之间的最短时间。
湿度控制方式
0:湿度不控制
1:除湿
除湿入条件:当前湿度大于T10(湿度控制设定值)时,压缩机工作
除湿停止条件:当前湿度小于T10-T11(湿度控制回差)或当前温度值小于制冷温度设定值+除湿终止温差(需增加 参数项)时压缩机停止工作。
其中除湿终止温差-5℃~5℃可调。
第三继电器功能:加热。
加热丝受温度控制,220V输出。需增加加热启动温差及加热停止温差参数项。
加热丝启动条件:当前制冷温度设定值-加热启动温差。
加热丝停止条件:(当前制冷温度设定值-加热启动温差)+加热停止温差。
加热启动温差及加热停止温差都为-20℃~20℃可调。
风机开启条件:
1.制冷和除湿时的风机启动受T1、T2控制
2.加热时的风机延时另外增加参数项:加热风机延时开,与加热风机延时关。时间0~240s可调。
若加热的风机延时与制冷或除湿的风机延时冲突,则风机延时开以谁先要求开则开,风机延时关以谁后要求关则关为准。 3.除霜时风机开,无延时。
压缩机控制条件:
开机条件:
当测量到的温度高于制冷设定温度加上回差温度的值,且压机延时也已满足,或当前湿度值高于T10,压缩机继电器闭合。 停机条件:
当测量到的温度低于制冷设定的温度,或满足除湿停止条件,压缩机继电器断开。
湿度修正:
1、首次上电,湿度显示测量值;如果此时测量值超限,则以当前实测值为基准开始修正;
2、如果湿度正在上升,并高于或等于高湿报警值- 7:
则湿度从高湿报警值 - 7 开始进行修正,以后每6 S湿度增加0.1%RH,直至达到当前测量值(如果不显示小数,则每60s 温度增加1%RH),如果湿度开始下降,且测量值低于显示值,则显示最新测量值,否则继续修正过程。
24、如果湿度正在下降,并低于或等于低湿报警值 + 7:
温度从A2 + 3 开始进行修正,以后每6S湿度减小0.1%RH,直至达到当前测量值(如果不显示小数,则每60s温度减小 1%RH),如果湿度开始回升,且最新测量值高于显示值,则显示最新测量值,否则继续修正过程。
增加湿度修正使能参数项,见参数表
除霜:
除霜时压缩机停机,风机开。
除霜进入条件:控制器累计运行时间大于或等于除霜周期T21且当前温度小于或等于制冷设定温度-除霜启动温差(T23)。
除霜停止条件:除霜时间大于T22或当前温度大于除霜终止温度T24。
滴水时间为除霜结束后,压缩机仍不运行,进入滴水时间。
除霜后如果有高温或高湿报警,不报警,经过除霜后报警屏蔽时间(T27)后再报警
除霜显示: T25为0时,温度和df交替显示。T25为1时,显示除霜前的温度和湿度。
恢复正常显示条件:除霜结束后,测量温度等于或低于设定温度或经过T27时间后。T25为2时温湿度窗口显示df 恢复正常显示的条件:除霜结束后,测量温度等于或低于设定温度或经过T27时间后。
除霜时增加加热丝使能参数项,当T28为0时,除霜时加热丝不启用。当T28为1时,除霜时加热丝强制开启,不受T15、 T16控制,除霜结束后受T15、T16控制。
注:除霜时风机开,无延时。
除湿参照湿度
当测量湿度低于T29(除湿参照湿度)温度低于开机温度时,压缩机停止。
六、接线图

责任编辑:admin
既然来了,那就说点什么吧!
- 全部评论(0)
还没有评论,快来抢沙发吧!
您可能对下面TAG标签里的内容感兴趣: 『精创』『说明书』『温控器』
上一篇:冷库温控器精创MTC-6020使用说明书,MTC6020故障代码表
下一篇:冷库用精创电流保护器/过载保护器/相序保护器CP-6000使用说明书,CP-6000故障代码显示E1 E2 E3含义
> > > 返回<维修技术资料>列表页

Copyright © 1999-2024
深圳市2024日本高清中文字幕二区在线电器维修 All Rights Reserved.
粤ICP备17147412号
您是本站第
位访问者

电器维修信息网 TEL:0755-28188520
